
一、产品说明:
FSB(D)系列氟塑料合金离心泵,适用于-80至120度温度的条件下,长期输送任意浓度的各种酸,氧化剂等多种腐蚀性介质,其壳体及过流部分全部用F46氟合金制成,它集多种氟塑料之优点,具有良好的耐腐蚀性,并具有机械强度高,不易老化,无毒素分解优点。
该产品机械强度高,设计合理,结构紧凑,使用维修方便,流道光滑效率高,节约能源。
二、用 途:
本产品系列共计20多个规格,流量、扬程范围广。适用于石油、化工、制药、农药、酸洗、染料、油漆、冶炼、造纸、电镀、食品等行业输送液体,是工厂的理想设备。
三、机械密封的选择:
清洁酸液氧化剂介质配用无冷却水单端面机械密封-WB2。
含杂质颗粒介质配用无冷却水单端面机械密封-硅化石墨169。
四、设计特点:
FSB和FSB-D型离心泵,过流部件全部采用氟塑料合金制造,结构紧凑.操作简单。两种型号的泵壳、叶轮、机封等均可互换使用, 深受广大用户的欢迎。
五、结构与材料:

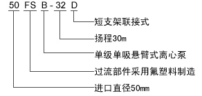
六、型号意义:

七、性能参数表:
| 规格型号 | 流量(m3) | 扬程(m) | 进口(mm) | 出口(mm) | 功率(KW) | 转速(r/min) |
| 25FSB-15L | 3.2 | 15 | 25 | 20 | 1.5 | 2900 |
| 25FSB-20L | 3.2 | 20 | 25 | 20 | 1.5 | 2900 |
25FSB-25L
| 3.2 | 25 | 25 | 20 | 2.2 | 2900 |
40FSB-15L
| 10 | 15 | 40 | 32 | 2.2/3 | 2900 |
40FSB-20L
| 10 | 20 | 40 | 32 | 2.2/3 | 2900 |
40FSB-25L
| 10 | 25 | 40 | 32 | 3 | 2900 |
40FSB-30L
| 10 | 30 | 40 | 32 | 3 | 2900 |
50FSB-15L
| 12.5 | 15 | 50 | 32 | 3 | 2900 |
50FSB-20L
| 12.5 | 20 | 50 | 32 | 3 | 2900 |
50FSB-25L
| 12.5 | 25 | 50 | 32 | 3 | 2900 |
50FSB-30L
| 12.5 | 30 | 50 | 32 | 3 | 2900 |
| 50FSB-50L | 12.5 | 50 | 50 | 32 | 7.5 | 2900 |
| 50FSB-80L | 12.5 | 80 | 50 | 32 | 11 | 2900 |
65FSB-20L
| 25 | 20 | 65 | 50 | 4/5.5 | 2900 |
65FSB-25L
| 25 | 25 | 65 | 50 | 5.5 | 2900 |
65FSB-32L
| 25 | 32 | 65 | 50 | 5.5 | 2900 |
| 65FSB-50L | 25 | 50 | 65 | 40 | 11 | 2900 |
| 65FSB-80L | 25 | 80 | 65 | 40 | 18.5 | 2900 |
80FSB-20L
| 50 | 20 | 80 | 65 | 7.5 | 2900 |
80FSB-25L
| 50 | 25 | 80 | 65 | 7.5 | 2900 |
80FSB-30L
| 50 | 30 | 80 | 65 | 7.5 | 2900 |
80FSB-50L
| 50 | 50 | 80 | 50 | 15 | 2900 |
80FSB-80L
| 50 | 80 | 80 | 50 | 30 | 2900 |
| 100FSB-20L | 100 | 20 | 100 | 80 | 11 | 2900 |
100FSB-32L
| 100 | 32 | 100 | 80 | 15 | 2900 |
100FSB-50L
| 100 | 50 | 100 | 65 | 30 | 2900 |
| 型号说明:型号后面带L英文字母含义为长支架,带底座,带轴承箱,联轴器款,50米扬程及以上为衬氟材质,实际为IHF型号。直连式型号后用D字母区分表示。 |
八、性能曲线图

九、安装尺寸图:

